Saturn 3 Door Coupes SC1 and SC2

Fuel Gauge Not Working-Stuck on "E"-ANY HELP?-98 SC2

Thread Tools
 
Search this Thread
 
Old Jul 13, 2024 | 10:52 PM
  #1  
jimtmcdaniels's Avatar
Thread Starter
|
Junior Member
Joined: Jul 2022
Posts: 25
Default Fuel Gauge Not Working-Stuck on "E"-ANY HELP?-98 SC2

Hi,
Does anyone have any experience or input on this:

My well maintained 98 SC2 Auto w/130,000 miles, the dash fuel gauge hasn't been working for maybe a year.
The problem appears to be NOT the fuel tank sender:
The needle mostly stays on E and moves very slightly up upon turning the car ignition key.
Sometimes the low fuel light comes on as well.

About 6 years ago, I did replace the fuel pump assembly which includes the sending unit with a Carter Brand and the gauge worked fine for years til now.

The last few days, I've done some diagnostic testing for this problem:
Before and after watching Richpin's YouTube (
) on checking the gauge by tapping into the driver's side trunk 3 wires connector. The 3 wires are: (Gray=Fuel pump power, Black w/wht stripe=Ground to sender unit, Purple=sender unit ground return to front of car).
Evidently the way it works is:
Ground is provided by the black w/wht stripe wire (provided from ground or the BCM/PCM..) . Which feeds ground into the fuel sender, which provides varying resistance to the ground signal, based on the float level. Then the effected ground signal returns back through the purple wire, either to the BCM or the gauge. The higher the ground resistance, the more the fuel gauge goes closer to E.

SO THE RESULTS:
I was able at a few times to get the fuel gauge needle to go to Full, by either jumping the purple and black w/wht wires OR supplying a ground directly to the purple wire. BUT the gauge would then fall slowly back to E. Now I can't duplicate moving the gauge at all repeating the same steps. Perhaps I've damages something or a fuse.
Perhaps it was a big no no to provide ground directly to the purple or black w/wht wires. Because I see one diagram shows they go to the PCM...

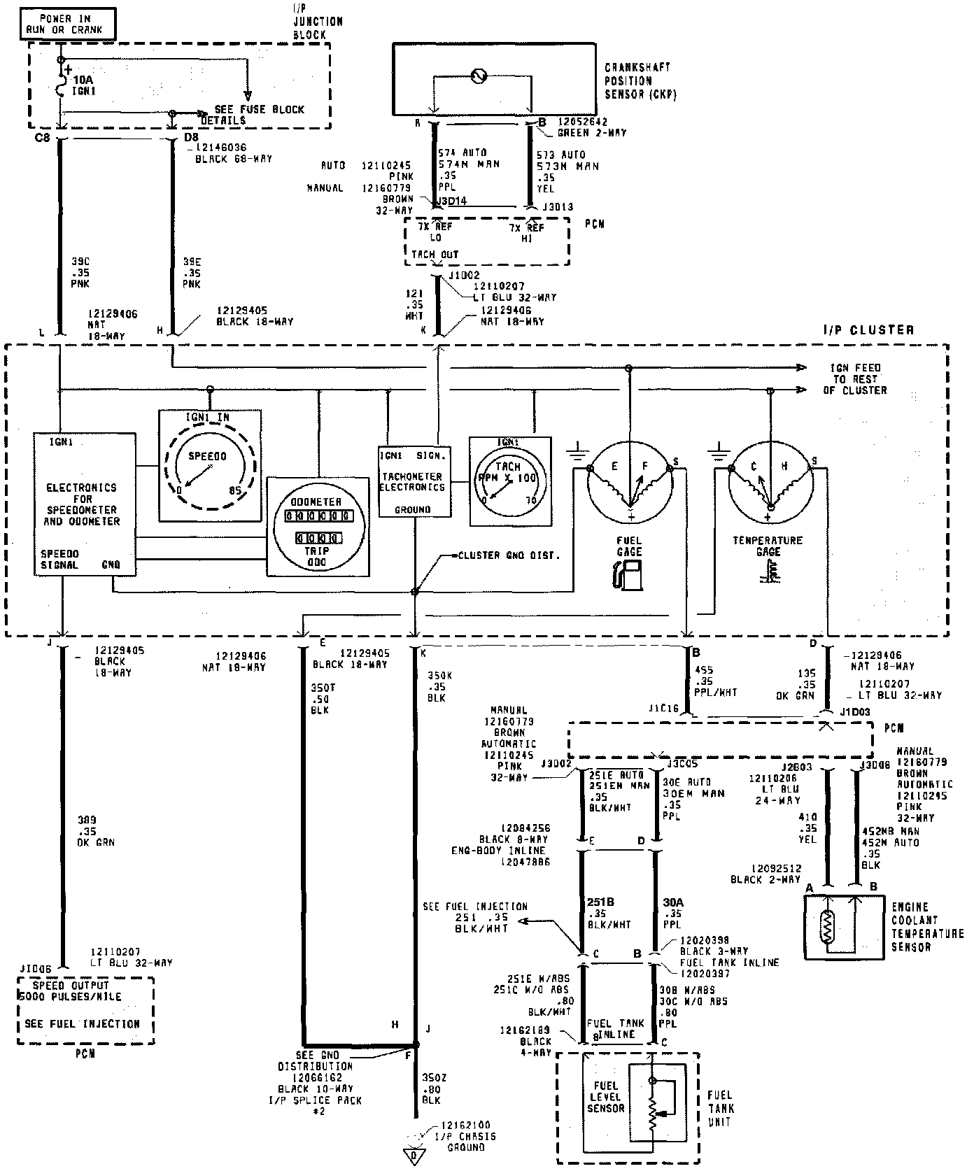
I since have found some wiring diagrams online but not sure they apply for my year and model. I've attached them below.
So not sure what the next step is. I would like to fix the gauge. Not sure if the problem is the gauge or the PCM which might control the gauge. Seems it's not the sending unit in the gas tank. I don't know if the gauge is replaceable separately from the dash panel.

Thanks for any advice.






 
Old Jul 14, 2024 | 09:06 AM
  #2  
Rubehayseed's Avatar
Senior Member
Joined: Jul 2011
Posts: 5,557
From: Anniston, AL
Default

I'd check and see if I could find a fuse first. Maybe you popped it during testing. It sounds to me like the float on the pump assembly isn't working, but I'm NOT a mechanic. I just keep my own cars going and have done so for over 50 years.
 
Old Jul 14, 2024 | 08:46 PM
  #3  
jimtmcdaniels's Avatar
Thread Starter
|
Junior Member
Joined: Jul 2022
Posts: 25
Default

Ok with the engine running, I used my light probe, connected to ground, all both test nubs on all fuses. Both the box on the passenger side by the stereo and the fuse box under the hood by the battery.
all light up fine.


Originally Posted by Rubehayseed
I'd check and see if I could find a fuse first. Maybe you popped it during testing. It sounds to me like the float on the pump assembly isn't working, but I'm NOT a mechanic. I just keep my own cars going and have done so for over 50 years.
 
Old Jul 14, 2024 | 09:14 PM
  #4  
derf's Avatar
Super Moderator
Joined: Jul 2005
Posts: 12,390
From: Slightly off center
Default

The cluster is one big PCB. That's not to say an issue there could not be repaired if the gauge itself was damaged before or after testing. I recently put a brand new Carter fuel pump in my '95 SC2 and the gauge reads wrong just as it has for the last 10 years. The reading appears falsely low. If I add exactly 3 gallons to the 12 gallon tank, the gauge goes from one quarter to 3/4. I have not filled the car full of gas in a decade because I simply don't drive it enough and don't want to risk it going bad, although sometimes i add stabil directly to the tank.
 
Old Jul 15, 2024 | 03:43 AM
  #5  
jimtmcdaniels's Avatar
Thread Starter
|
Junior Member
Joined: Jul 2022
Posts: 25
Default

Thank you for the inputs.

I do want to fix the problem.
Does anyone know if the gauge is controlled by the Pcm or Bcm or is it just directly controlled by the sending unit in the gas tank..?

I guess I’m going to have to take the dash cluster out and see what I can see from the backside and make sure there are no loose or corroded connectors. I do have instructions to do that and have had it out before to replace light bulbs.

I have a supposed factory service manual on cd. But it’s disappointedly limited.

I just ordered a used Chilton manual on eBay which should come soon. I’ll first wait and see what it might say/show.

If the problem does turn out to be the sender unit, although at this point it seems to not be the problem, then it looks to me that this pump assembly is the best bet replacement and very affordable:
https://a.co/d/3TF4y5J
by “A-premium”. Simply by reading reviews and its housing is metal like oem and the strainer sock is large/quality, like oem.

fyi
As far as inaccurate gauge readings, this thorough reviewer gave some helpful info which might perhaps apply to any replacement:

The Saturn FSM specifies that when the unit is resting on a flat surface, there should be no more than 5/32" clearance between the bottom of the float and the base surface. Out of the box, this unit had 1/2" or more clearance. To adjust, bend the float arm only at the 90 degree bend. Use a 5/32" drill as a gauge to check the height. The drill should pass freely under the float (not touching it)”.

He said he has replaced several and has had very accurate gauge readings if he does this adj before install.

Although this assembly isn’t listed on rockauto’s site. I’m the past I’ve trusted their recommendations which have a heart symbol next to and I like now they often rate things in different qualities/durability such as daily driver quality etc. Although I don’t know how accurate that is, or how they decide.


I will update is I discover anything new.
thanks
 
Old Jul 15, 2024 | 02:35 PM
  #6  
grcauto8453's Avatar
Senior Member
Joined: Jan 2024
Posts: 632
From: Davison, MI
Default

Sender feeds the PCM and PCM controls the gauge.

Operation CHARM: Car repair manuals for everyone.
Home >> Saturn >> 1998 >> SC2 L4-1.9L DOHC VIN 7 >> Repair and Diagnosis >> Instrument Panel, Gauges and Warning Indicators >> Diagrams >> Electrical Diagrams >> Instrument Cluster >> Display Gages

Display Gages

Instrument Cluster: Display Gages:




pro multis · About Operation CHARM
 
Old Jul 15, 2024 | 08:14 PM
  #7  
jimtmcdaniels's Avatar
Thread Starter
|
Junior Member
Joined: Jul 2022
Posts: 25
Default

Thanks! Oh boy …. Ok so the PCM I am supposing sends 5 volts or less to the fuel level gauge needle to rise. So I need to pull the dash cluster to get to the backside of the fuel gauge.
So I can make sure the connection is good and that the ground is good and see how much voltage the PCM is sending the gauge.
If there appears to be no signal voltage then I need to check any connectors between the PCM and gauge which there appears to be only like one..

Where is the PCM I think perhaps I saw a diagram of it to the left of the driver’s knee or ….?


Originally Posted by grcauto8453
Sender feeds the PCM and PCM controls the gauge.

Operation CHARM: Car repair manuals for everyone.
Home >> Saturn >> 1998 >> SC2 L4-1.9L DOHC VIN 7 >> Repair and Diagnosis >> Instrument Panel, Gauges and Warning Indicators >> Diagrams >> Electrical Diagrams >> Instrument Cluster >> Display Gages

Display Gages

Instrument Cluster: Display Gages:




pro multis · About Operation CHARM
 
Old Jul 15, 2024 | 08:19 PM
  #8  
derf's Avatar
Super Moderator
Joined: Jul 2005
Posts: 12,390
From: Slightly off center
Default

Thank you for the float adjustment information.
That is priceless
Where were you two years ago?!?
Now I have to time travel again.
Beats dropping the tank again though

Seriously, thank you very much. I put new support straps on when I changed the pump so it shouldn't be nearly as difficult if I am ever crazy enough to drop the tank again.
 

Last edited by derf; Aug 6, 2024 at 05:47 PM.
Old Jul 15, 2024 | 08:47 PM
  #9  
jimtmcdaniels's Avatar
Thread Starter
|
Junior Member
Joined: Jul 2022
Posts: 25
Default

Oh sure!

it did look like good tidbit info to capture and post.
Gosh that tank drop ha.
Last time I did it, I drove the rear tires up on my portable ramps. Blocked a front tire with 2 big rocks.
Then with an elevating block of wood, bottle Jack on top, centered under rear axle, jacked the rear even higher.
Then once able, installed 2 Jack safety stands just in front of the rear tires on each side.
Continued jacking higher and higher and adjusting the Jack stands up too till I couldn’t go higher. Then let the axle down onto the side Jack stands and did the work.
Well much more productive than a stupid frustrating video game! And it’s cool working in physical reality and a real dirty physical work out. And so nice when everything on the car is back to working like newish!


Originally Posted by derf
Thank you for the float adjustment information.
That is priceless
Where were you two years ago?!?
No I have to time travel again.
Beats dropping the tank again though

Seriously, thank you very much. I put new support straps on when I changed the pump so it shouldn't be nearly as difficult if I am ever crazy enough to drive the tank again.
 
Old Jul 17, 2024 | 07:11 PM
  #10  
jimtmcdaniels's Avatar
Thread Starter
|
Junior Member
Joined: Jul 2022
Posts: 25
Default

Update,
For some reason the gauge is working again.
But the reading is a bit low for the amount of gas in it.
if it keeps working over the next month, I may wait one time till the tank is almost empty and drop it to adjust the float arm or replace with a new pump assembly, considering the work involved.
Yes that is what I’ll do, a replacement as affordable as they are.

I’ll update if any new info comes out on this situation.
thanks again
 



All times are GMT -5. The time now is 11:32 PM.