General Tech Help Good at troubleshooting? Have a non specific issue? Discuss general tech topics here...

95 sl2 power door lock issue

Thread Tools
 
Search this Thread
 
Old Mar 18, 2017 | 05:05 PM
  #1  
Haxxbot1208's Avatar
Thread Starter
|
Junior Member
Joined: Mar 2017
Posts: 10
Default 95 sl2 power door lock issue

Hey there, new member here. I tried checking around the threads and couldnt find any info of revelance so forgive me if this has been posted already. I picked up a 95 sl2 and its a great car but I'm having issues with the power door locks. The doors unlock and lock fine manually but when i try to use the power door lock switch i just hear a clicking at the relays and nothing happens, this is the same with all door lock switches in the car. Ive replaced both relays and that did nothing, trying to figure what else is getting in the way. Thanks.
 
Old Mar 22, 2017 | 02:29 AM
  #2  
derf's Avatar
Super Moderator
Joined: Jul 2005
Posts: 12,387
From: Slightly off center
Default

Hey, sorry your post got caught up in moderation --- the forum flagged it as possible "something". Sometimes it tells me, sometimes it doesn't.

To the question at hand:

Clicking at the relays in the fuse box?
How about any noises coming from the door itself?
If it is set up like the 95 coupes, there is a power lock solenoid mounted in each door that, when that relay is energized (which it sounds like it is), will shift its position and push either the paddle or the rods from locked to unlocked etc.

If you are getting relay clicking but no solenoid activity on all 4 doors simultaneously, I would guess that there is either a fuse issue or a wiring problem between the output side of the relay and the driver's door lock solenoid. May be an issue with burned wires on the underside of the fuse box or could just have a bad ground and therefore an open circuit.

After checking for fuse issues:
Take off the inner panel on the driver's door (there is a screw under the trim piece by the mirror so you must loosen) and find the door lock solenoid up by the door lock/unlock paddle. Pull the connector to it and check for V drop while holding the door lock in the lock position. If you get nothing, you know it is a wiring issue between the fusebox and that door lock solenoid.

I will not accept that all 4 went bad at once; I'm assuming they all used to work.
 
Old Mar 22, 2017 | 10:12 PM
  #3  
Haxxbot1208's Avatar
Thread Starter
|
Junior Member
Joined: Mar 2017
Posts: 10
Default

Hey thanks for the help derf, turns out it was a door lock fuse i overlooked... the previous owner had some weird multiple 12v adapter rigged into it that i pulled out shortly after purchasing the car leaving a bare fuse slot. When i put in a new 25 fuse, boom suddenly power door locks and my OEM 12v start working haha
 
Old Mar 23, 2017 | 07:30 AM
  #4  
derf's Avatar
Super Moderator
Joined: Jul 2005
Posts: 12,387
From: Slightly off center
Default

Cool -- that's why I try to suggest the simple things first.
----------------
Just know that was designed to be a cigarette lighter (short current burst, on/off), not 12V cell phone charging circuit like today's newer cars (extended low current usage).

The wiring was spec'd for short burst current, not long derm low draw. The higher continuous currents may cause the pin (F2, F4, F5, changed by generation) on the back of the fuse box to melt. It shares a power distribution w the chime and...oh....the FUEL PUMP.

The previous owner was clearly aware of this, so he rigged up a contraption and ran it so that the current for the cig lighter was sourced through a circuit already designed to handle higher currents. Door locks are perfect because they draw 0 99.8% of the time.

Since you said he had multiple 12V outlets, he was likely pulling quite a few amps and may have had to do that in order to bypass an almost melted F2/F4/F5 pin on the interior fusebox.

It's not too hard to get at the back of that fuse interior block to inspect. The connection can be redone in most cases --but if it has already been redone, it may be too delicate to handle much more abuse, and you do not want your Fuel Pump cutting out on you at 65 on the highway because you were charging your phone.

I HIGHLY suggest you investigate this ASAP since the running of your vehicle depends on it---and of course, don't use the cig lighter till you check.

I'm betting on a partially burned mess (though I hope I'm wrong)

I'm surprised he/she did not pass this info on -- probably did not want to spook you.
 
Old Feb 6, 2024 | 09:23 AM
  #5  
Eli Smith's Avatar
Junior Member
Joined: Feb 2024
Posts: 3
From: Tennessee
Default My Saturn issue

I have a 95 sl2 and the electric locks just stopped working all together, they all did work then all of a sudden stopped working, is it the interior fuse box or exterior fuse box and the v you were talking about is it just where the lock is on the door itself?
 
Old Feb 6, 2024 | 03:59 PM
  #6  
grcauto8453's Avatar
Senior Member
Joined: Jan 2024
Posts: 630
From: Davison, MI
Default

Originally Posted by Eli Smith
I have a 95 sl2 and the electric locks just stopped working all together, they all did work then all of a sudden stopped working, is it the interior fuse box or exterior fuse box and the v you were talking about is it just where the lock is on the door itself?
The OP hasn't been here in 6 years.

Operation CHARM: Car repair manuals for everyone.
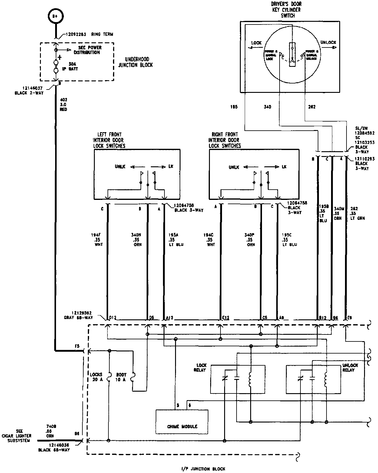
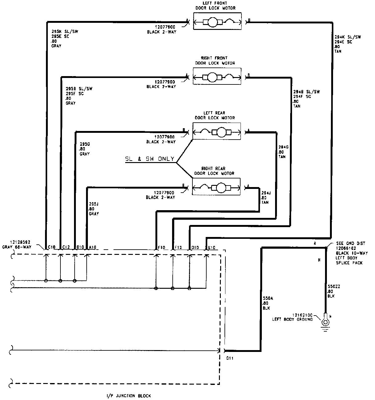
Home >> Saturn >> 1995 >> Coupe L4-1.9L DOHC VIN 7 >> Repair and Diagnosis >> Body and Frame >> Locks >> Power Locks >> Diagrams >> Electrical Diagrams

Electrical Diagrams

Wiring Diagram:

Wiring Diagram:




pro multis · About Operation CHARM
 
Old Feb 6, 2024 | 08:08 PM
  #7  
derf's Avatar
Super Moderator
Joined: Jul 2005
Posts: 12,387
From: Slightly off center
Default

I believe it would be the instrument panel junction box (IPJB) inside the cabin. The "locks" fuse. The fuse layout is included on the inside of the cover you remove to access the fuses.
 
Related Topics
Thread
Thread Starter
Forum
Replies
Last Post
mystrmagic
Saturn S Series Sedan
29
May 22, 2017 02:18 AM
wes0778
Saturn Vue
7
Jun 18, 2011 06:29 PM
jjman
Saturn S Series Sedan
0
Aug 27, 2009 03:19 PM
alex_0227
General Tech Help
2
Jul 18, 2009 07:36 AM
mflury
General Tech Help
2
Aug 24, 2008 02:47 PM




All times are GMT -5. The time now is 12:31 AM.